Wir stellen eine Schaltung vor, mit der ein DC-Strom geringer Stärke (nA bis mA) auf hohem Potential erfasst und in ein massebezogenes Signal umgewandelt wird. Im Gerät sind keine DC/DC-Wandler verbaut. So entsteht eine Mess-Baugruppe mit galvanischer Trennung, die ohne Schaltvorgänge, Spannungswandler und dergleichen auskommt.
Halbleitertest: Im Analogtipp stellen wir eine Mess-Baugruppe mit galvanischer Trennung vor, die völlig ohne Schaltvorgänge und Spannungswandler auskommt.
(Bild: pixabay)
Wenn Teile einer Schaltung große Potentialdifferenzen gegenüber Masse aufweisen, lassen sich Messwerte aus diesen Abschnitten nicht ganz so einfach in leicht weiterzuverarbeitende massebezogene Signale umwandeln.
Eine gebräuchliche Lösung besteht im galvanisch getrennten Betrieb der Messwerterfassung: Deren Speisung erfolgt durch einen DC/DC-Wandler mit genügend hoher Isolationsspannung, die analogen Signale werden geeignet digitalisiert, und die Daten gelangen durch kapazitive oder induktive Kopplung zurück auf Massepotential.
Beispiele für hier eingesetzte Komponenten sind der isolierte Spannungswandler ADuM6000 und der Delta-Sigma A/D-Wandler AD7401 von Analog Devices. Deren Funktionsweise ist jedoch unvermeidlich mit teils hochfrequenten Schaltvorgängen verbunden. Im Umfeld sehr empfindlicher Messbaugruppen, die Signale im Nanovolt- oder Femtoampere-Bereich verarbeiten, können solche Vorgänge bereits stören und den Signal-Rausch-Abstand beeinträchtigen.
In Einzelfällen ist es dann möglich, gänzlich ohne Schaltvorgänge auszukommen, indem Stromversorgung und Messwertübertragung rein optisch erfolgen. Manche Sensoren und Operationsverstärker begnügen sich mit einer Leistung von wenigen Mikrowatt. Diese können bereits von photovoltaischen Optokopplern bereitgestellt werden.
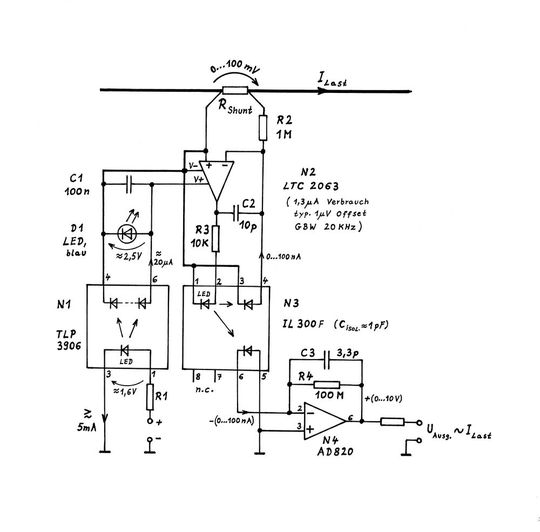
Bild 1: Anwendungsbeispiel eines Strommonitors für große Potentialdifferenzen.
(Bild: emmmf @ posteo.de)
Ein Beispiel hierfür zeigt Bild 1. Der zu messende Strom ILast erzeugt am Shunt RShunt einen Spannungsabfall. Der Zero-Drift-Verstärker N2 steuert die LED des Linear-Optokopplers N3 soweit an, bis der aus Pin 4 über R2 fließende Photostrom den Abfall am Shunt RShunt kompensiert.
Ein Photostrom ungefähr gleicher Größe fließt in den i/u-Wandler mit N4. Das auf Masse bezogene Messsignal folgt der Gleichung:
UAusg. = ILast * RShunt * R4 / R2 * k3 (IL300).
Um die Photoströme von maximal 100 nA aufzubringen, ist bei den Optokopplern des Typs IL300 der aktuellen Produktion ein LED-Strom von knapp 20 µA notwendig, wie die gemessenen Kurven in Bild 3 zeigen. Der photovoltaische Optokoppler N1, der eigentlich zur galvanisch getrennten Ansteuerung von MOSFETs vorgesehen war, kann auch als isolierte Kleinst-Stromversorgung dienen und bis etwa 40 µA abgeben, wie aus Bild 2 ablesbar ist.
Zur ausgangsseitigen Spannungsbegrenzung auf ca. 2,5 V, hier durch D1 erfolgend, eignet sich sehr gut eine beliebige Blau-LED. Der elektrisch-optisch-elektrische Wirkungsgrad von N1 liegt unter 1%, was zur Speisung der hier vorgestellten Baugruppe aber völlig genügt. Vorteilhaft ist hingegen das Fehlen jeglicher potenziell störender Schaltvorgänge und somit die Freiheit von elektromagnetischen Interferenzen (EMI).
EMI-freie Messschaltung: Oszilloskop-Screenshots
Die Bilder 2 und 3 zeigen die Ergebnisse vorbereitender Messungen an relevanten Bauteilen, die zur Dimensionierung der vorgestellten Schaltung führten. Deren Eigenschaften sind in den Oszilloskop-Screenshots Bild 4 bis 10 dargestellt.
Bei der durch D1 festgelegten OPV-Betriebsspannung von 2,5 V liefert der TLP3906 bis zu 35 µA. Um die von der Schaltung benötigten ca. 20 µA aufzubringen, genügt es, die eingangsseitige LED mit 5 mA oder etwas mehr zu betreiben, entsprechend einer Leistung von knapp 10 mW. Wegen möglicher Streuung von Charge zu Charge sollten die Kennlinien bei einer Serienproduktion stichprobenartig überprüft werden.
Die Abweichungen von der Linearität bei sehr geringen Strömen sind belanglos, solange die auf beide Photodioden des IL300 treffenden Lichtleistungen eine konstante Relation (im Idealfall 1:1) beibehalten, der Faktor k3 „transfer gain“ also nicht vom LED-Strom abhängt. An den untersuchten Exemplaren war das in guter Näherung der Fall. Bei einem allzu starken Rückgang, wie ihn Kurve B zeigt, stehen jedoch die benötigten 100 nA nicht mehr zur Verfügung – die Schaltung müsste dann leicht umdimensioniert werden.
Für den Test des Zeitverhaltens der fertigen Schaltung wurde ein Funktionsgenerator eingesetzt, der den Strom ILast treibt. Die Rolle von RShunt übernahm ein 100 Ω-Widerstand, als Last waren 10 kΩ angeschlossen. In den Bildern 4 bis 8 ist der blaue Verlauf die an der 10 kΩ-Last liegende Spannung, der Oszilloskopkanal 2 (rot) stellt das Ausgangssignal nach N4 dar.
Stand: 08.12.2025
Es ist für uns eine Selbstverständlichkeit, dass wir verantwortungsvoll mit Ihren personenbezogenen Daten umgehen. Sofern wir personenbezogene Daten von Ihnen erheben, verarbeiten wir diese unter Beachtung der geltenden Datenschutzvorschriften. Detaillierte Informationen finden Sie in unserer Datenschutzerklärung.
Einwilligung in die Verwendung von Daten zu Werbezwecken
Ich bin damit einverstanden, dass die Vogel Communications Group GmbH & Co. KG, Max-Planckstr. 7-9, 97082 Würzburg einschließlich aller mit ihr im Sinne der §§ 15 ff. AktG verbundenen Unternehmen (im weiteren: Vogel Communications Group) meine E-Mail-Adresse für die Zusendung von redaktionellen Newslettern nutzt. Auflistungen der jeweils zugehörigen Unternehmen können hier abgerufen werden.
Der Newsletterinhalt erstreckt sich dabei auf Produkte und Dienstleistungen aller zuvor genannten Unternehmen, darunter beispielsweise Fachzeitschriften und Fachbücher, Veranstaltungen und Messen sowie veranstaltungsbezogene Produkte und Dienstleistungen, Print- und Digital-Mediaangebote und Services wie weitere (redaktionelle) Newsletter, Gewinnspiele, Lead-Kampagnen, Marktforschung im Online- und Offline-Bereich, fachspezifische Webportale und E-Learning-Angebote. Wenn auch meine persönliche Telefonnummer erhoben wurde, darf diese für die Unterbreitung von Angeboten der vorgenannten Produkte und Dienstleistungen der vorgenannten Unternehmen und Marktforschung genutzt werden.
Meine Einwilligung umfasst zudem die Verarbeitung meiner E-Mail-Adresse und Telefonnummer für den Datenabgleich zu Marketingzwecken mit ausgewählten Werbepartnern wie z.B. LinkedIN, Google und Meta. Hierfür darf die Vogel Communications Group die genannten Daten gehasht an Werbepartner übermitteln, die diese Daten dann nutzen, um feststellen zu können, ob ich ebenfalls Mitglied auf den besagten Werbepartnerportalen bin. Die Vogel Communications Group nutzt diese Funktion zu Zwecken des Retargeting (Upselling, Crossselling und Kundenbindung), der Generierung von sog. Lookalike Audiences zur Neukundengewinnung und als Ausschlussgrundlage für laufende Werbekampagnen. Weitere Informationen kann ich dem Abschnitt „Datenabgleich zu Marketingzwecken“ in der Datenschutzerklärung entnehmen.
Falls ich im Internet auf Portalen der Vogel Communications Group einschließlich deren mit ihr im Sinne der §§ 15 ff. AktG verbundenen Unternehmen geschützte Inhalte abrufe, muss ich mich mit weiteren Daten für den Zugang zu diesen Inhalten registrieren. Im Gegenzug für diesen gebührenlosen Zugang zu redaktionellen Inhalten dürfen meine Daten im Sinne dieser Einwilligung für die hier genannten Zwecke verwendet werden. Dies gilt nicht für den Datenabgleich zu Marketingzwecken.
Recht auf Widerruf
Mir ist bewusst, dass ich diese Einwilligung jederzeit für die Zukunft widerrufen kann. Durch meinen Widerruf wird die Rechtmäßigkeit der aufgrund meiner Einwilligung bis zum Widerruf erfolgten Verarbeitung nicht berührt. Um meinen Widerruf zu erklären, kann ich als eine Möglichkeit das unter https://contact.vogel.de abrufbare Kontaktformular nutzen. Sofern ich einzelne von mir abonnierte Newsletter nicht mehr erhalten möchte, kann ich darüber hinaus auch den am Ende eines Newsletters eingebundenen Abmeldelink anklicken. Weitere Informationen zu meinem Widerrufsrecht und dessen Ausübung sowie zu den Folgen meines Widerrufs finde ich in der Datenschutzerklärung, Abschnitt Redaktionelle Newsletter.
Bild 4 zeigt, dass mit einer dreieckförmig zwischen 0 und +10 V variierenden Spannung an 10 kΩ ein Strom ILast zwischen 0 und 1 mA fließt, woraus ein Messsignal UAusg. von 0 bis +10 V resultieren sollte. Dass es hier ca. 4% mehr sind, wird vom Faktor k3 = 1,042 des eingesetzten IL300-Exemplars verursacht (vgl. Text in Bild 3). In diesem Zeitmaßstab (50 ms/div.) ist noch keinei Trägheit oder sonstige Abweichung erkennbar.
Bild 5 zeigt, dass das Dreiecksignal um 2 V ins Positive verschoben wurde, der Abfall an RShunt variiert nun zwischen +20 und +120 mV. Das Messsignal UAusg. folgt dem Laststrom erwartungsgemäß.
Bild 6: Abkappung im Ausgangssignal bei langsamer Richtungsumkehr des Laststromes.
(Bild: emmmf @ posteo.de)
Bild 6 dokumentiert, dass bei einer Verschiebung um 2 V ins Negative, entsprechend einem zwischen –0,2 mA und +0,8 mA variierenden Laststrom, diese Strommonitorschaltung selbstverständlich nur positive Werte verarbeiten kann und bei Null abkappt. Nach dem Vorzeichenwechsel des Laststromes weist das Signal UAusg. eine Trägheit (Totzeit) von ca. 12 ms auf.
Bild 7: Verlauf des Ausgangssignals bei abrupter Richtungsumkehr des Laststromes.
(Bild: emmmf @ posteo.de)
In Bild 7 ist zu sehen, dass eine rechteckförmige Spannung gleicher Amplitude aufgrund ihrer höheren Steilheit dU/dt das Ausgangssignal schneller folgen lässt. Die Trägheit von 12 ms ist andeutungsweise noch jeweils kurz vor Erreichen des Endwerts als kleine Verrundung im Verlauf von UAusg. erkennbar.
Bild 8 zeigt einen Verlauf wieder wie für Bild 4, aber mit 10-fach höherer Frequenz und einem Zeitmaßstab von 5 ms/div. am Oszilloskop. Jetzt ist eine generelle zeitliche Verzögerung erkennbar. Diese wird vom geringen GBW-Wert von N2 sowie den niedrigen in der Schaltung fließenden Strömen bewirkt.
Bild 9: Reaktion des Signalausgangs auf abrupte Lastwechsel bei konstanter Betriebsspannung.
(Bild: emmmf @ posteo.de)
Bild 9: Statt des Signals vom Funktionsgenerator lag nun eine konstante DC-Spannung von +14,8 V an der in Bild 1 dick gezeichneten High-Side-Leitung. Für RShunt waren weiterhin 100 Ω eingesetzt. Eine Last von 14,7 kΩ wurde über einen Klein-MOSFET BS170 periodisch zu- und abgeschaltet.
Das MOSFET-Ansteuersignal liegt auf Oszikanal 1 (blau), das Messsignal UAusg. weiterhin auf Kanal 2 (rot). Die erwarteten Endwerte werden präzise erreicht, die Trägheit äußert sich in einer Anstiegszeit ton/ off von knapp 2 ms.
Bild 10: Reaktion des Signalausgangs auf sehr kleine Lastwechsel bei konstanter Betriebsspannung.
(Bild: emmmf @ posteo.de)
Bei einer Erhöhung des Lastwiderstands von 14,7 kΩ auf 1,47 MΩ alterniert die an RShunt abfallende Spannung nur noch zwischen Null und +1 mV (Bild 10). Der mit typ. 1 µV sehr niedrige Offset des Zero-Drift-Operationsverstärkers N2 garantiert trotzdem eine genaue Messung, wie die auf 1% zurückgegangene Amplitude UAusg. zeigt. Die Trägheit der Schaltung ist bei solch kleinen Signalen jedoch etwas größer (ton/off ungefähr 5 ms).
Das jetzt auch hervortretende Rauschen von ca. 2 mVP-P oder rund 0,4 mVeff entspricht einer Auflösung (±1 Sigma-Grenzen) von 0,4 %, bezogen auf das Messsignal.
Eine Wiederholung der Rauschmessung mit einem AC-gekoppelten Nachverstärker ergab bei größeren Signalen für UAusg.: 4 mVP-P , entsprechend 0,08 % (RMS), bei 10 mV Abfall an RShunt, 6 mVP-P, entsprechend 0,012 % (RMS), bei 100 mV Abfall an RShunt.
Bei geringeren Geschwindigkeitsanforderungen kann C3 erhöht werden, was das Breitbandrauschen weiter senkt. Erfolgt die Bandbreitenbegrenzung auf unter 50 Hz (vielleicht noch unterstützt durch einen nach N4 folgenden steilflankigen Tiefpass oder eine entsprechende softwaremäßige Filterung), dann werden außerdem eventuelle Brummstörungen unterdrückt, die von der High-Side-Leitung über die N3-Isolationskapazität von 1 pF in den Eingang von N4 eingekoppelt werden.
* Michael Franke ist Inhaber der Elektronikmanufaktur Mahlsdorf.